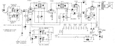
Receptor de onda media y corta
El circuito que se presenta es uno de los
más tradicionales de la década del 50 y 60, que consiste en un circuito sin
transformador de potencia. El uso de 5 válvulas creado con una excelente
sensibilidad y selectividad en el rango de las ondas medias y cortas.
El
montaje es problemático porque los conjuntos de bobinas de antena y el
oscilador, además de la FI ya no pueden ser encontradas en el comercio
especializado con facilidad.
La válvula de
la serie ha sumado a las tensiones con los filamentos le permiten trabajar en
directo sobre la red de 110 V. Por supuesto, el circuito que se presenta es una
excelente referencia para la recuperación de un dispositivo de este tipo,
teniendo en cuenta que la ausencia del transformador hace que sea un riesgo de
descarga eléctrica a cualquier parte expuesta. Tomar las precauciones del caso.
Diagrama
esquemático del receptor de onda media y corta

No hay comentarios:
Publicar un comentario
Nota: solo los miembros de este blog pueden publicar comentarios.